UQK-D液位浮動開關
2021/05/18 08:14:11
UQK-D液位浮動開關采用意大利原裝組件生產的UQK-D液位浮動開關,是一種結構簡單,價格低廉,使用方便的液位控制器,可與液泵配套、較廣用于給水、排水及含腐蝕性液體的液位自動控制。...
聯系浦卓
產品概述:
UQK-D液位浮動開關采用意大利原裝組件生產的UQK-D液位浮動開關,是一種結構簡單,價格低廉,使用方便的液位控制器,可與液泵配套、較廣用于給水、排水及含腐蝕性液體的液位自動控制。
產品特點:
該產品的顯著特點是性能穩定、(不因液面的波動而引起誤動作)。同時它還具有無毒.
耐腐蝕、安裝方便、價格低廉、使用時間長等特點。單只液位浮動開關用于排液時接黑、棕色線高液位時開關接通,低液位時開關斷開;單只液位浮動開關用于供液時接黑、蘭色線低液位時開關接通,高液位時開關斷開
型號規格及性能:

結構原理:
UQK-D液位浮動開關是利用重力與浮力的原理設計而成,結構簡單而合理。主要包括浮漂體設置在浮漂體內的大容量微型開關和能將開關處于通、斷狀態的驅動機構,以及與開關相連的三芯連接導線分別用黑、蘭、棕三色標志,其中黑蘭色表示常開觸輸出,黑.棕色表示常閉觸輸出(其中黑色為公共點)
應用舉例:
![]() | ![]() | ![]() |
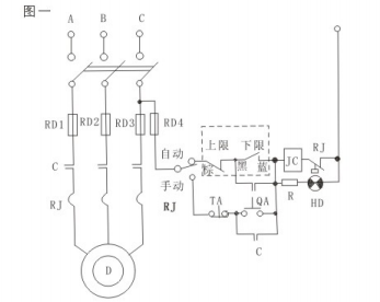
當液位控制高度范圍超越單只浮動開關時,可設置2只,3只或4只浮動開關,下圖為3只 液位浮動開關。液位控制電路(供參考)圖一在該液位自動控制系統中用了2只UQK-D液位浮動開關,一個控制液位上限(接常閉觸點黑.蘭色標記線)另一個控制液位下限(接常開觸點黑、棕色標記線)。
首頁
網站地圖
聯系我們








